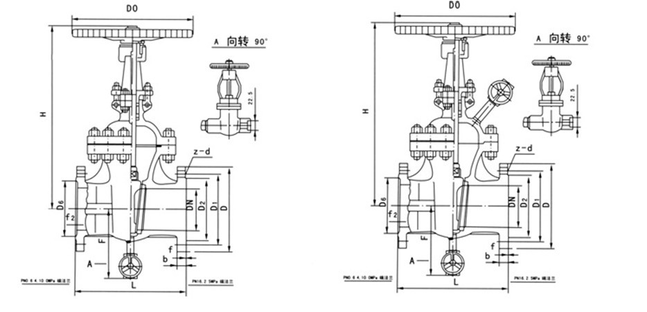
產品說明

產品型號 : Z1 仿41H
產品通經 : 50-400mm
產品壓力 : 250-600LB
產品詳細信息:
Z1仿、Z2仿系列帶吹掃孔閘閥詳細介紹:
1、本系列閘閥主體為楔式單閘板雙向密封、結構簡單、緊湊、密封可靠。
2、吹掃裝置可對易結焦、顆粒狀介質的管路、閥門等進行清洗、沖刷、有效地提高系統的使用壽命。
3、Z1仿、Z2仿系列帶吹掃閘閥也適用于水、蒸汽、煙氣、油品或霧狀、粉末狀、顆粒狀等介質的管路上,作為起閉裝置用,尤其適用于石化行業輸油和催化裂變系統,起著啟閉、清洗沖刷管道的作用
公稱通徑(mm) |
主要外形尺寸和連接尺寸(mm) |
Z1仿
重量(kg) |
Z2仿
重量(kg) |
L |
H |
Do |
|
|
|
|
|
50 |
250 |
362 |
250 |
29 |
32 |
65 |
270 |
395 |
250 |
33 |
36 |
80 |
280 |
426 |
300 |
46 |
49 |
100 |
300 |
470 |
300 |
63 |
66 |
125 |
325 |
520 |
350 |
96 |
102 |
150 |
350 |
590 |
350 |
125 |
128 |
200 |
400 |
725 |
400 |
185 |
188 |
250 |
450 |
865 |
450 |
260 |
263 |
300 |
500 |
1000 |
550 |
365 |
368 |
350 |
550 |
1140 |
600 |
498 |
502 |
400 |
600 |
1285 |
650 |
685 |
688 |
|
|
|
|
|
50 |
250 |
362 |
250 |
31 |
34 |
65 |
270 |
395 |
250 |
35 |
38 |
80 |
280 |
426 |
300 |
47 |
50 |
100 |
300 |
470 |
300 |
65 |
68 |
125 |
325 |
520 |
350 |
100 |
103 |
150 |
350 |
590 |
350 |
130 |
133 |
200 |
400 |
725 |
400 |
195 |
198 |
250 |
450 |
865 |
450 |
275 |
278 |
300 |
500 |
1000 |
550 |
392 |
395 |
350 |
550 |
1140 |
650 |
535 |
538 |
400 |
600 |
1285 |
700 |
742 |
公稱通徑(mm) |
主要外形尺寸和連接尺寸(mm) |
Z1仿
重量(kg) |
Z2仿
重量(kg) |
L |
H |
Do |
|
|
|
|
|
50 |
250 |
362 |
250 |
29 |
32 |
65 |
270 |
395 |
250 |
33 |
36 |
80 |
280 |
426 |
300 |
46 |
49 |
100 |
300 |
470 |
300 |
63 |
66 |
125 |
325 |
520 |
350 |
96 |
102 |
150 |
350 |
590 |
350 |
125 |
128 |
200 |
400 |
725 |
400 |
185 |
188 |
250 |
450 |
865 |
450 |
260 |
263 |
300 |
500 |
1000 |
550 |
365 |
368 |
350 |
550 |
1140 |
600 |
498 |
502 |
400 |
600 |
1285 |
650 |
685 |
688 |
|
|
|
|
|
50 |
250 |
362 |
250 |
31 |
34 |
65 |
270 |
395 |
250 |
35 |
38 |
80 |
280 |
426 |
300 |
47 |
50 |
100 |
300 |
470 |
300 |
65 |
68 |
125 |
325 |
520 |
350 |
100 |
103 |
150 |
350 |
590 |
350 |
130 |
133 |
200 |
400 |
725 |
400 |
195 |
198 |
250 |
450 |
865 |
450 |
275 |
278 |
300 |
500 |
1000 |
550 |
392 |
395 |
350 |
550 |
1140 |
650 |
535 |
538 |
400 |
600 |
1285 |
700 |
742 |
|
|
|
|
|
50 |
250 |
362 |
250 |
29 |
32 |
65 |
270 |
395 |
250 |
33 |
36 |
80 |
280 |
426 |
300 |
46 |
49 |
100 |
300 |
470 |
300 |
63 |
66 |
125 |
325 |
520 |
350 |
96 |
102 |
150 |
350 |
590 |
350 |
125 |
128 |
200 |
400 |
725 |
400 |
185 |
188 |
250 |
450 |
865 |
450 |
260 |
263 |
300 |
500 |
1000 |
550 |
365 |
368 |
350 |
550 |
1140 |
600 |
498 |
502 |
400 |
600 |
1285 |
650 |
685 |
688 |
|
|
|
|
|
50 |
250 |
362 |
250 |
31 |
34 |
65 |
270 |
395 |
250 |
35 |
38 |
80 |
280 |
426 |
300 |
47 |
50 |
100 |
300 |
470 |
300 |
65 |
68 |
125 |
325 |
520 |
350 |
100 |
103 |
150 |
350 |
590 |
350 |
130 |
133 |
200 |
400 |
725 |
400 |
195 |
198 |
250 |
450 |
865 |
450 |
275 |
278 |
300 |
500 |
1000 |
550 |
392 |
395 |
350 |
550 |
1140 |
650 |
535 |
538 |
400 |
600 |
1285 |
700 |
742 |
745 |
公稱通徑(mm) |
主要外形尺寸和連接尺寸(mm) |
Z1仿
重量(kg) |
Z2仿
重量(kg) |
L |
H |
Do |
|
|
|
|
|
50 |
250 |
362 |
300 |
33 |
37 |
65 |
280 |
395 |
300 |
38 |
42 |
80 |
310 |
426 |
350 |
51 |
55 |
100 |
350 |
470 |
350 |
80 |
84 |
125 |
400 |
520 |
400 |
120 |
124 |
150 |
450 |
590 |
400 |
148 |
152 |
200 |
550 |
725 |
450 |
252 |
256 |
250 |
650 |
865 |
550 |
355 |
359 |
300 |
750 |
1000 |
650 |
540 |
544 |
350 |
850 |
1140 |
750 |
690 |
694 |
400 |
950 |
1285 |
850 |
960 |
964 |
|
|
|
|
|
50 |
250 |
370 |
300 |
36 |
39 |
65 |
280 |
405 |
300 |
45 |
49 |
80 |
310 |
435 |
350 |
59 |
63 |
100 |
350 |
480 |
400 |
90 |
94 |
125 |
400 |
530 |
400 |
135 |
139 |
150 |
450 |
605 |
450 |
168 |
172 |
200 |
550 |
740 |
550 |
280 |
284 |
250 |
650 |
880 |
650 |
392 |
396 |
300 |
750 |
1015 |
750 |
585 |
589 |
350 |
850 |
1160 |
800 |
740 |
744 |
400 |
950 |
1310 |
900 |
190 |
1014 |
|
|
|
|
|
50 |
250 |
370 |
300 |
38 |
43 |
65 |
280 |
405 |
300 |
53 |
58 |
80 |
310 |
435 |
350 |
68 |
73 |
100 |
350 |
480 |
400 |
102 |
107 |
125 |
400 |
530 |
400 |
150 |
155 |
150 |
450 |
605 |
450 |
187 |
192 |
200 |
550 |
740 |
550 |
305 |
310 |
250 |
650 |
880 |
650 |
425 |
430 |
300 |
750 |
1015 |
750 |
625 |
630 |
350 |
850 |
1160 |
850 |
785 |
790 |
400 |
950 |
1310 |
950 |
1055 |